Обвязка твердотопливных котлов отопления своими руками

Обвязка твердотопливных котлов отопления своими руками

Котел отопления – важный элемент в любой отопительной системе, особенно если речь идет о частном доме.

И его, конечно же, необходимо защищать от перенагрузок и от перегрева.

Ведь нередко — подключение дополнительных термообъектов (бойлер, второй контур) приводит именно к таким последствиям.

А в том случае, если вся система требует дополнительного электропитания, то защита устанавливается и на прерывание электроцепи.

Обвязка твердотопливных котлов как раз и делается для того, чтобы устранить возможность прекращения работы от перенагрузки, или же временного отключения электропитания.

Схемы обвязки

Стандартная схема обвязки твердотопливного котла включает в себя:

  • сам твердотопливный котел;
  • циркуляционный насос (чаще всего он как раз и является отдельным элементом котла);
  • расширительный бачок;
  • систему аварийного питания;
  • систему совместного смешивания;
  • буферную емкость;
  • аварийный контур.

Сразу стоит отметить, что вышеописанная схема может несколько различаться, при использовании разного типа котлов.

Ведь существуют одноконтурные твердотопливные котлы, двухконтурные, с электрическим запалом, с контролем работы.

Но, в любом случае, схема будет включать в себя сам котел и контур отопления.

Движение воды по системе отопления (паровым трубам) обеспечивается и без насоса. Горячая вода поднимается вверх, а холодная опускается.

Получается, что двигаясь от котла, горячая вода заставляет циркулировать воду по кругу.

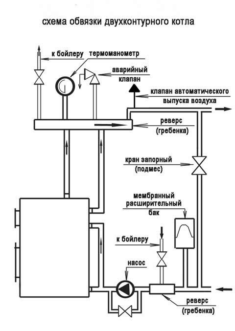
Схемы:

shema-obvyazki-dvuhkonturnogo-kotla

shema-obvyazki-tverdotoplinnogo-kotla-svoimi-rukami

shema-podklucheniya-kotla

Обвязка твердотопливных котлов иногда включает в себя, так называемую — буферную емкость, которая является аварийным источником воды.

В том случае, если котел перестает работать — в этой емкости, в течение суток, можно будет забирать воду.

Как устраняется движение воды к этому источнику в момент поломки? При помощи клапана, который и блокирует контур.

Следует учитывать и то, что твердотопливные котлы очень трудно регулируются по мощности. Для быстрого охлаждение перегретой системы используется циркуляционный насос с радиатором.

В том случае, если температура воды превышает 100 градусов – отсутствие повреждений гарантирует расширительный бачок.

А вот радиатор – охлаждает саму воду до отметки в 100 градусов.

Когда вода охлаждается до этой температуры – насос закрывает радиатор и вода циркулирует напрямую.

Клапан, который и закрывает радиатор от насоса, называется термостатом и представляет из себя расширительный бачок с горным воском.

Схема обвязки твердотопливного котла обязательно должна иметь два датчика – это датчик температуры и датчик скорости обращения воды.

Схемы:

chertezh-podklucheiya

montazh-tverdotoplivnogo-kotla

schasti-kotla

Если какой-то из датчиков выдает экстремальные показания, то срабатывает аварийная остановка всей системы, кроме циркуляции.

В самых современных котлах, срабатывает и автоматическое тушение топлива, прекращается его подача.

Электрические обвязки

Система, которая требует обязательной подачи электрики, обязательно должна иметь и аварийный аккумулятор.

Для обеспечения ее нормальной работы требуется совсем немного электричества.

Стандартного аккумулятора, номиналом в 10 тысяч mAh будет достаточно на 6-8 часов непрерывной работы.

Правда, в это время могут не работать датчики, если им тоже необходимо электропитание.

На них также можно подать электричество, но только через блок питания или реостат, чтобы довести напряжение до номинального уровня.

Стандартный источник беспрерывного питания подает электричество номиналом в 220 Вольт или 24 В.

Вам необходимо именно 24 вольта. Вся обвязка твердотопливного котла своими руками с теплоаккумулятором, подключается непосредственно к автономному кругу циркуляции.

То есть, к тому, который циркулирует самостоятельно. В качестве теплоаккумулятора используется любая буферная емкость.

Как правило, их размещают непосредственно под котлом (под полом, или даже закопанным в землю, замурованному в бетон).

Учитывайте и то, что когда обвязка твердотопливного котла отопления требует непрерывную подачу электричества, если его отключают, то и циркуляционный насос тоже отключается, тем самым провоцируя резкое возрастание воды в трубах.

Это может крайне негативно сказаться на всей отопительной системе, или даже спровоцировать выход из строя самого котла.

В некоторых случаях — прекращается и циркуляция. Но это лишь в тех случаях, когда система слишком мала и включает всего несколько десятков литров воды.

Прекращается циркуляция временно, пока не прогреется труба в самом котле.

Если вы используете котел, который состоит из двух контуров, то его обвязка может включать аварийный контур охлаждения.

Это трубы, к которым закрыт приток. В этих трубах содержится холодная вода.

Когда электричество отключается – срабатывает система открытия аварийного контура, тем самым — вода резко охлаждается.

Это обеспечивает дополнительную циркуляцию (возникает разница температур), а также делает невозможным перегрев системы.

Обвязка твердотопливного котла своими руками чаще всего монтируется следующим образом: устанавливается нескольковеточный кран (ступорный 4-тактный) и дополнительный датчик контроля работы системы (типа Laddomat).

Датчик будет отключать/включать работу определенных контуров, ну а при помощи крана — можно будет перекрыть доступ воды в определенный контур (например в бойлер, который нельзя нагревать выше 100 градусов).

Система может включать в себя и огнетушитель.

Система с нагрузкой

В том случае, если к отопительной системе подключены дополнительные нагрузки, то придется заранее рассчитать, какую максимальную нагрузку она способна выдержать.

Бывают случаи, когда на котел подается нагрузка в 1,2 тонный воды, то он просто разрывается (имеется ввиду труба, которая нагревается внутри).

Такие данные желательно заранее уточнить в технической документации, или же у производителя. А вот обвязка твердотопливного котла и электрокотла также включает в себя клапан обратного хода.

Он препятствует попаданию горячей воды в те контуры, которые работают с электричеством, в случае прерывания электроподачи. Это, к примеру, тот же бойлер, который берет воду из скважины.

Обвязка твердотопливного котла отопления своими руками монтируется в каждом случае по-разному. Самая простая схема будет том случае, если используется одноконтурный котел малой мощности.

Там, в принципе, обеспечивать дополнительный ход воды по трубам не нужно, да и перегрев — маловероятен. Так что, в тех зданиях, которые функционируют в автоматическом режиме, желательно устанавливать подобные аппараты.

И последняя рекомендация – строго следуйте технической документации, которая идет в комплекте к котлу и насосу.